首 页文档资料下载资料维修视频汽修在线平台
请登录  |  免费注册
当前位置:精通维修下载 > 文档资料 > 汽车技术 > 汽车维修 > 问界维修案例
问界M7油箱盖不解锁
来源:本站整理  作者:佚名  2025-12-13 11:29:26

故障现象:客户进站反应车辆出现过油箱盖打不开。

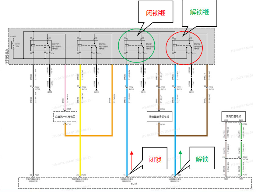
诊断思路:此车进站时点大屏发现油箱盖可以打开,用诊断仪第一次测试执行可以解锁和闭锁油箱盖,但再执行解锁时发现油箱盖解闭锁电机不工作了(没有工作声音,油箱盖打不开,执行闭锁时油箱盖解闭锁电机有工作声音。难道油箱盖解闭锁电机坏了,但闭锁可以工作,于是我查电路图发现,此电机就一个插头两个脚,2号脚供电1号脚搭铁就解锁;1号脚供电,2号脚搭铁就闭锁。解闭锁用的是一个电机,可以解锁应该不会是电机损坏吧?
那可能是什么问题,我们在看电路图分析,我们对油箱盖执行操作是在BCM中执行解锁就相当于PC21插头的29脚给电让电机解锁,执行闭锁就相当于PC21插头的16号脚给电让电机闭锁,在解闭锁中不是直接控制电机中间还有继电器。
我们直接给油箱盖解闭锁电机1号脚搭铁和2号脚供电看,但要找到油箱盖解闭锁电机插头要拆卸右后侧围下内饰板才可以看到比较麻烦,但行李箱继电器盒中的继电器好找。我们将油箱盖解锁继电器拔掉,底座的30号脚给一个电源电发现还是不解锁,难道油箱盖解闭锁电机坏了(线路不可能,执行闭锁可以工作阿)?我们再看电路图,我在继电器座这端给电就相当于油箱盖解闭锁电机给电,但1号脚搭铁有问题电机也不工作阿。1号脚的搭铁要经过油箱盖闭锁继电器后才可以搭铁,查配件发现两个继电器件号不一样就没有互倒测试,找其他车辆的油箱盖闭锁继电器插上故障排除。
 
案例总结:油箱打不开从电机电路看很简单,BCM控制继电器工作来实现电机解闭锁,我们习惯看供电,但也要看搭铁情况,要保证电路一整套回路。另外我们点大屏加油口按键,IVI会通过网络传给BCM,但BCM必须接到燃油箱压力泄了才会控制油箱盖解闭锁电机解锁,所以油箱盖打不开也需要检查油箱隔离阀和油箱压力传感器。

关键词:

文章评论评论内容只代表网友观点,与本站立场无关!

   评论摘要(共 0 条,得分 0 分,平均 0 分)

推荐阅读

图文阅读

Copyright © 2007-2017 down.gzweix.Com. All Rights Reserved .
页面执行时间:54,164.06000 毫秒